コンフィグレーションガイド Vol.1


12.1.8 ボードの交換

電源をONにしたまま,システム操作パネルからボードの交換を指示できます。交換できるボードは,次のとおりです。

電源をONにしたまま,各ボードを交換する手順の概略を次に示します。

  1. システム操作パネルから「INACT」を選択および実行して,ボードをinactive状態にする

  2. 1.でinactive状態にしたボードの取り外し

  3. 交換用ボードの取り付け

  4. システム操作パネルから「ACT」を選択および実行して,ボードをactive状態にする

ボード交換の詳細な手順は,「ハードウェア取扱説明書」を参照してください。

〈この項の構成〉

(1) inactivate/activate対象ボードの選択

ボードをinactive状態にする場合

<ACTION>で「INACT」を選択して[ENTR]キーを押すと,inactive状態にするボードの選択画面を表示します。

ボードをactive状態にする場合

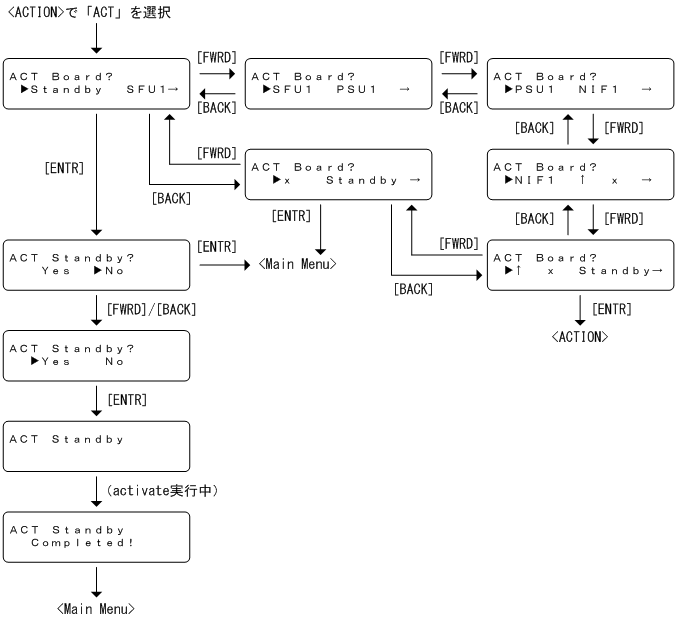
<ACTION>で「ACT」を選択して[ENTR]キーを押すと,active状態にするボードの選択画面を表示します。

(2) ほかの情報表示の抑制

ボードの交換の動作を指示している間は,障害情報は表示しません。

(3) inactivateの操作

図12‒21 inactivateの操作手順

[図データ]

(4) activateの操作

図12‒22 activateの操作手順

[図データ]

(5) inactivate/activate対象ボードが存在しない場合の表示

<ACTION>で「INACT」を選択したときにinactivateできるボードが存在しない場合,“No Active Board”と3秒間表示したあと,自動的に<Main Menu>へ戻ります。

図12‒23 inactivate対象のボードが存在しない場合の表示

[図データ]

<ACTION>で「ACT」を選択したときにactivateできるボードが存在しない場合,“No Inactive Board”と3秒間表示したあと,自動的に<Main Menu>へ戻ります。

図12‒24 activate対象のボードが存在しない場合の表示

[図データ]